网站首页
公司简介
公司新闻
产品资料
主要客户
人力资源
联系我们
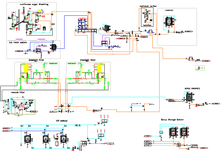
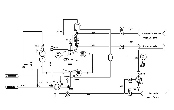
CIP清洗单元及前处理系统
ZB-T系列管式超高温灭菌机
UHT/CIP专用卫生级换热管
圆盘过滤机
脱泥机
"易测漏"(UHT、HTST)THE、PHE泄漏测试系统
果糖系统
批次溶糖和连续溶糖系统
无菌暂存罐系统
脱气单元
仪器仪表代理
国际知名品牌系列卫生级转子泵、离心泵、阀专业代理
现场电气及设备安装
食品卫生型管路,配件及非标件
林鉴挺
服务经理
24小时服务电话
:0133 3619 7091
Mail:justin.lin@hzzbft.com
产品资料
CIP清洗单元及前处理系统
ZB-T系列管式超高温灭菌机
UHT/CIP专用卫生级换热管
圆盘过滤机
脱泥机
"易测漏"(UHT、HTST)THE、PHE泄...
果糖系统
批次溶糖和连续溶糖系统
无菌暂存罐系统
脱气单元
仪器仪表代理
国际知名品牌系列卫生级转子泵...
现场电气及设备安装
食品卫生型管路,配件及非标件
1/1
第一页 上一页
1
下一页 最后一页
Copyright © 杭州展博机械有限公司 版权所有 2012
备案号:浙ICP备12007378号-1